| |
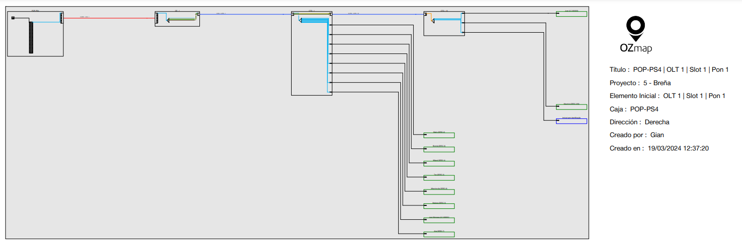
El diagrama unifilar, conocido como Diagrama Lógico en OZmap, puede ser extraído a partir de los siguientes elementos: cajas, condominios verticales y equipos de la POP (OLT, ODF, Splitter, etc.). El botón para generar el diagrama es el mismo en todos los elementos mencionados. Para generarlo, simplemente haga clic en uno de los botones destacados, seleccionando la dirección en la que desea generar el diagrama. ![]() Para generar el diagrama en las cajas y condominios verticales, simplemente seleccione la dirección y elija la fibra o las fibras deseadas. También es posible exportar este diagrama en PDF. ![]() Al seleccionar más de una fibra, el diagrama logico se generará de la siguiente manera: cada fibra estará separado en sus respectivos rectángulos con el nombre de la fibra sobre ellos. ![]() En la POP, el procedimiento es similar al de las cajas y condominios. Puede generar el diagrama de un slot completo de la OLT o solo de un puerto. De la misma manera, es posible extraer el diagrama de la ODF completo o solo de un puerto. Para exportar el diagrama generado en PDF, simplemente haga clic en el botón "Exportar" ubicado en la pestaña inferior de la ventana del diagrama. ![]() Al exportar, el archivo será similar a la imagen a continuación, que contiene la información del elemento, como nombre, proyecto, etc., junto con la información del usuario que generó el diagrama y la fecha en de creación. ![]() También es posible visualizar el diagrama lógico a través de OZmob. ![]() Es posible visualizar el diagrama en horizontal
|
Consejo OZmap: Diagrama Unifilar Imprimir
Fecha de modificación: Vie., 22 Mar., 2024 a las 5:25 P. M.
¿Le resultó útil? Sí No
Enviar comentariosLamentamos no haberle podido ayudar más. Sus comentarios nos ayudarían a mejorar este artículo.






